山东隆鑫环保根据之前处理过的塑料颗粒加工废水处理的成功案例以及治理此类污水的经验总结设计出一套成熟有效、运行成本低的污水处理工艺,有效的解决了塑料清洗过程中污水的排放问题。塑料清洗污水有机物、悬浮物的比重非常高,污水的排放量非常大,不经处理直接排放,会造成环境负担,山东隆鑫环保研发的塑料清洗污水处理设备就可以解决这些方面的问题。才能更高效地达到国家排放标准!
塑料清洗污水处理设备可以有效的解决塑料清洗行业、塑料颗粒制造、废旧品厂塑料清洗、玻璃清洗等污水问题。迪凯工业,为您解决污水处理难题。
塑料清洗污水主要来源于废旧塑料的自来水清洗,清洗过后的污水含有一定的油渍、污泥等杂质,把水中的杂质除掉,就可以达到回收利用的标准,处理完之后的水可以继续用来做清洗水。
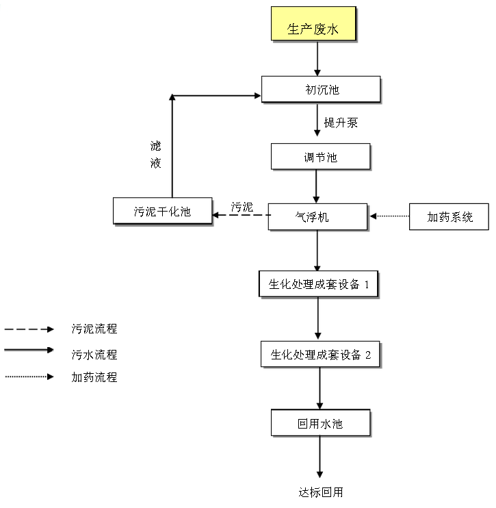
塑料清洗污水处理设备的主要工艺如下:

首先污水流经调节池,在调节池内,污水可以进行初步的沉淀,水中的一些泥土可以自然沉淀于池底底部,上清夜通过污水提升泵,提升至气浮机,气浮机的作用是将不溶于水的杂质通过气泡的上浮原理,将杂质浮于水面,然后通过刮渣装置刮除,这样出来的水就是清水,即可达到废水再次回收利用,真正做到污染零排放。
塑料清洗污水处理设备即有效的解决了污染问题,又给中小塑料制品企业带来看不见的效益,给企业节省一大部分的用水费用。

