随着经济的高速发展 ,我国对环境的要求也越来越严格。铸造厂在生产过程中,产生大量的粉尘,污染周围生活环境。产生的粉尘会随风飞扬,弥漫在整个生产车间及厂区。喷漆过程中,油漆会散发出比较刺鼻的气味,严重污染了厂区的的生活环境和员工的身体将康,更损坏了厂区形象。为了适应新的环保发展形势,不断提高企业自身社会形象,积ji配合政府做好节能减排工作,贵公司领导决定对喷漆房进行废气治理。
粉尘是指能够较长时间漂浮在空气中的微小固体微粒。职业健康中的“粉尘”专指在生产过程中所形成的粉尘,也叫生产性粉尘。即在人类生产活动中,如矿山开采、粉碎、金属切削、研磨、电焊、铸造等过程中产生的,能够较长时间漂浮在生产环境中的固体颗粒。劳动者如果长期在生产环境中吸入生产性粉尘,就可以产生以肺部纤维组织增生为主要病理改变的全身性疾病,称为尘肺。这类疾病在我国已成为对劳动者危害zui大的职业病。
喷漆过程中产生的废气对人类有巨大危害。喷漆过程中主要产生漆雾、有机废气污染。油漆在高压作用下雾化成颗粒,在喷涂时,部分油漆未到达喷漆物表面,随气流弥散形成漆雾。稀释剂(有机溶剂)是用来稀释油漆,达到漆雾表面光滑外观的目的。有机溶剂易挥发,在喷漆、晾干过程中将逐渐挥发出来形成有机废气。
针对贵公司指出的废气及粉尘污染问题,山东隆鑫环保机械科技有限公司做出如下方案。
废气的来源:
喷漆过程中主要产生漆雾、有机废气污染。油漆在高压作用下雾化成颗粒,在喷涂时,部分油漆未到达喷漆物表面,随气流弥散形成漆雾。稀释剂(有机溶剂)是用来稀释油漆,达到漆雾表面光滑外观的目的。有机溶剂易挥发,在喷漆、晾干过程中将逐渐挥发出来形成有机废气。
粉尘的来源:
生产性粉尘的来源很多,几乎所有的工农业生产过程均可产生粉尘,有些工艺产生的粉尘浓度还很高,严重影响着职业人群的身体健康。其主要来源有:
(1)固体物质的破碎和加工:如金属研磨、切削、钻孔、爆破、破碎、磨粉、农林产品加工等。
(2)物质加热时产生的蒸气在空气中凝结或被氧化所形成的尘粒,如金属熔炼,焊接、浇铸、铅熔炼时产生的氧化铅烟尘等。
(3)物质不完全燃烧所形成的微粒,如木材、油、煤类等燃烧时所产生的烟尘、烃类热分解产生的炭黑等。
(4)铸件的翻砂、清砂粉状物质的混合,过筛、包装、搬运等操作过程中,以及沉积的粉尘由于振动或气流运动,使沉积的粉尘重又浮游于空气中(产生二次扬尘)也是粉尘的来源。
废气的特性:
1、根据油漆的配方不同,物质组成含量复杂;
2、喷漆废气中毒物质为;苯、甲苯、二甲苯、乙二醇醚、甲苯二异氰酸酯、 重金属、邻苯二甲酸脂、VOC、甲醛等。
3、喷漆废气中的苯及苯系物一般条件下不易溶于水、苯环相当的稳定、不易氧化反应,、 有较高的热稳定性,喷漆废气中细小粘稠油漆颗粒,不容易稀释,容易造成过滤堵塞。
粉尘的特性:
(一)粉尘的化学组成:这是决定其对人体危害性质和严重程度的重要因素,据其化学成分不同可分别致纤维化、刺激、中毒和致敏作用。例如,含有游离二氧化硅的粉尘,可引起矽肺,而且含矽量越高,病变发展越快,危害性就越大;石棉尘可引起石棉肺;如果粉尘含铅、锰等有毒物质,吸收后可引起相应的全身铅、锰中毒;如果是棉、麻、牧草、谷物、茶等尘,不但可阻塞呼吸道,而且可以引起呼吸道炎症和变态反应等肺部疾患。
(二)浓度和暴露时间:浓度和暴露时间也是决定其对人体危害严重程度的重要因素。生产环境中的粉尘浓度越高,暴露时间越长,进入人体内的粉尘剂量越大,对人体的危害就越大。
(三)分散度:分散度越高,对人体的危害越大。因为分散度越高,粉尘的颗粒越细小,在空气中漂浮的时间越长,进入体内的机会就大,危害越大。
(四)硬度:硬度越大的粉尘,对呼吸道黏膜和肺泡的物理损伤越大。
(五)溶解度:有毒粉尘如铅等,溶解度越高毒作用越强;相对无毒尘如面粉,溶解度越高作用越低;石英尘很难容解,在体内持续产生危害作用。
(六)荷电性:固体物质在被粉碎和流动的过程中,相互摩擦或吸附空气中的离子而带电,漂浮在空气中的粉尘有90%-95%的带正电或带负电,同性电荷相排斥,异性电荷相吸引,带电尘粒易在肺内阻留,危害大。
(七)bao炸性:有些粉尘达到一定的浓度,遇到明火、电火花和放电时会bao炸,导致人员伤亡和财产损失,加重危害。煤尘的bao炸ji限是35g/㎡、面粉、铝、硫磺7g/㎡、糖为10.3g/㎡
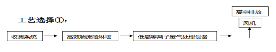
铸造除尘及喷漆废气处理工艺:
一般的处理工艺选择分:

上一条:200T/天医院污水处理技术解答
下一条:解析二甲苯废气的处理方法