矿井水既是一种具有行业特点的污染源,又是一种宝贵的水资源。目前我国很多煤矿一方面严重缺水,另一方面未经处理直接外排,造成大量水资源的浪费,并且污染环境。因此,将煤矿矿井水处理后作为煤矿工业用水或生活饮用水,不仅解决了矿区缺水问题,而且充分利用了矿井水水资源,节省了地下水资源,具有明显经济、环境和社会效益。
构成矿井水悬浮物的主要成份是粒径极为细小的煤粉和岩尘。因此,靠自然沉淀去除是困难的,必须借助混凝剂,采用混凝沉淀的处理方法以实现对悬浮物的去除。目前,对于矿化度不高而悬浮物含量较高的矿井水处理工艺,有较成熟可行的经验,一般采用混凝、沉淀(或浮升)以及过滤、消毒等工序处理后,其出水水质即能达到生产使用和生活饮用标准的要求
矿井水在外排过程中,水中部分溶解性杂质被氧化,有的物质析出,化学性质有所改变,如直接排放会对环境产生负面影响。本工程要求将处理后的矿井排水用于洗浴用水,这对节约水资源是十分有益。
一、水质水量及处理要求
1.水量
处理水量2200m3/d,工艺本身自用水量取10%,设计水量为2400m3/d。
2.水质
根据水质化验结果以及处理要求,设计水质见表。
|
设计水质 |
|||||||||||||||
|
二、工艺流程设计
|
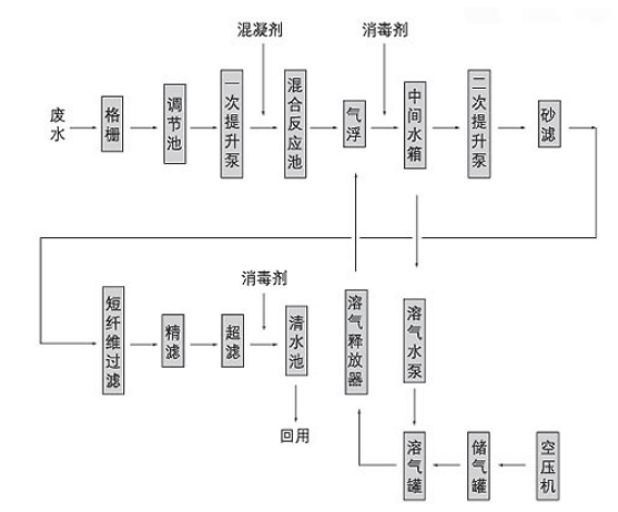
根据国家有关废水排放标准、室外排水设计规范和适用单位要求,设计工艺流程如图所示: |
![]() |
矿井水处理与回用工艺流程如图
三、工艺流程设计说明
1.集水调节池
污水经格栅进入集水池,在集水池内设潜污泵,将污水提升到混合反应器中。输水干管上设有流量计,记录污水流量。
2.混合反应器
内设机械搅拌器1台,刮渣机1台,溶气释放器10个(DN25),污水在混合反应器内与混凝剂充分混合反应后,废水中细小的悬浮杂质逐渐形成较大絮体,进入气浮池。
3.气浮池
混合反应器污水中悬浮杂质形成的矾花在气浮器底部与溶气释放器的溶气水相遇,溶气水进入底部后突然减压,矾花与溶气水中微小气泡发生碰撞,当矾花吸附一定量气泡后,逐渐上浮到水面。而下部的水变清流如水中间水箱。
4.砂滤、短纤维过滤、精滤、超滤
气浮出水经二次提升泵依次进入砂滤、短纤维过滤、精滤及超滤,出水可达到设计要求。


下一条:化工厂污水的来源及处理工艺